Как найти короткое замыкание в машине
Современный автомобиль – настоящий компьютер с электронным блоком управления, обилием датчиков и сенсоров. Соответственно, имеет место сложная электропроводка и блок предохранителей. Если что-то не работает, причина вполне может заключаться именно там. Но необязательно быть автоэлектриком, чтобы узнать причину неисправности проводки. Две самые распространенные электрические проблемы:
- обрыв проводов;
- короткое замыкание («КЗ» или «коротыш»).
Если первое самоочевидно, второе несколько сложнее, поэтому в настоящей статье разберемся именно в том, как найти короткое замыкание в автомобиле.
Кто ищет, тот найдет
Искать место замыкания электропроводки авто лучше всего с помощью мультиметра. Предварительный поиск осуществляется на глаз. Но во всех случаях крайне необходимо иметь под рукой схему электрических цепей машины. Перво-наперво обращаются к предохранителям, ведь при замыкании они сгорают первыми. Два возможных источника КЗ:
- провода;
- потребители (все устройства и приборы, которые подключены к конкретной линии).
Последние исключить легче всего, в первом случае – может понадобиться разбирать ТС целиком. На дефективный узел вам укажет соответствующей его цепи предохранитель. В предохранительном блоке вы найдете реле с идентифицирующими обозначениями. Смотрите автомобильную инструкцию, чтобы сориентироваться.
Приступаем к проверке
Не мудрствуя лукаво, пойдем от простого: выключим зажигание и начнем поочередно вынимать предохранители из гнезд, проверяя каждый из них мультиметром. При отсутствии КЗ в автомобильной проводке индикатор будет показывать «0». Таким образом замеряем каждый проводник (не останавливаемся, даже если уже найден один неисправный).
Следующий шаг – отключаем «массу» («–» вывод электрического элемента в виде провода или корпуса изделия). Кстати, для поиска короткого замыкания в проводке подойдет не только измерительный прибор, но и обычная лампа от 12 до 55 Ватт (бокового или головного света). Поворачиваем ключ зажигания в начальное положение. Подсоединенные к лампочке щупы прикладываем к клеммам держателей предохранителей и смотрим, горит ли она. Свечение при выключенной «массе» говорит о наличии «коротыша» в этой линии проводки автомобиля.
Потребитель не всегда прав
Уже определив конкретную цепь и зная (в соответствии с имеющейся схемой), какие потребители к ней подведены, можно отключать их по очереди и снова проверять линию лампочкой/мультиметром. Если причина не в них, остаются провода. Найти нужный может быть тяжело без профессиональной помощи.
Плюс КЗ конкретного автомобильного узла в том, что, если он не жизненно важен (например, магнитола), достаточно будет просто его отключить и ехать дальше. Но и недооценивать такую неисправность не стоит. Ведь если предохранитель не сгорит, может сгореть вся машина. Задымление и возгорание – самые явные признаки КЗ. Если такое случилось, немедленно остановитесь и приступайте к поиску замыкания в электропроводке, только будучи уверенными в безопасности
Главное соблюдать осторожность
Итого
Мы рассмотрели, как найти в проводке машины короткое замыкание с помощью мультиметра и лампочки, ориентируясь на блок предохранителей. Однако если подобные операции непонятны вам на клеточном уровне, ничего страшного! Специально для удобства рядовых автовладельцев был создан инструмент Uremont. Это онлайн-платформа для поиска ближайших СТО в виде сайта и приложения, которая всегда под рукой. Просто о или вызовете мастера прямо к точке вынужденной остановки. Профессионалы из сервиса без труда смогут определить место замыкания и все исправить. Следует помнить о том, что при вас всегда должны быть:
- изолента;
- мультиметр или диагностическая лампочка;
- схема бортовой электроники автомобиля.
Распространенные неисправности электрооборудования машины
К автоэлектрике относятся различные системы, детали, устройства и элементы транспортного средства — система зажигания, аккумулятор и генератор, цепи бортового компьютера, предохранители, датчики, блоки реле, различные электронные датчики, автосвет, а также автоэлектроника — климатическая система, аудиосистема, автоматика и системы безопасности. Необходимо учитывать особенности автомобильной электропроводки для того, чтобы оперативно найти и устранить неисправность в бортовой сети.
К часто встречающимся проблемам с электрооборудованием относятся:
- Выход из строя аккумулятора. Это может быть следствием недостаточной плотности электролита, повреждений корпуса с протечкой электролита, разрушения пластин, значительного окисления клемм аккумулятора.
- Поломки генератора — обрывы обмоток, проблемы с реле напряжения, выход из строя диодного моста, износ щеток, подшипника.
- Проблемы с системой зажигания. Речь идёт о неисправностях свечей, катушки зажигания, об обрыве цепи или окислении контактной группы.
- Деформации электропроводки — окисление в местах соединения (вводах, контактах, клеммах), обрывы, разрушение изоляции проводов, короткое замыкание проводки, нарушение целостности скруток.
- Выход из строя компонентов электроники. Имеются в виду неисправности различных электротехнических приборов в цепях, устройствах и электрооборудовании авто (проводники, диоды, предохранители, конденсаторы).
Как проверить утечку тока на б/у автомобиле мультиметром
Проверка включает в себя:
- Заглушите мотор, выньте ключ. Закройте двери, но откройте стекла – аккумулятор будет работать непостоянно, машина может закрыться на центральный замок.
- Убедитесь, что дополнительная подсветка, магнитола отключены.
- Снимите «минусовую» клемму с АКБ.
- Положите один щуп между «минусовой» клеммой и отрицательным выводом аккумулятора – прибор покажет значение тока утечки.
Нормальный показатель – 15-70 мА. Если цифры больше и вы с продавцом располагаете временем, попробуйте найти причину. Для этого также подключите мультиметр , после чего начните один за другим вынимать реле и предохранители.

Показания пришли в норму – вы нашли причину утечки тока. Возможно, дальше потребуется ремонт или замена детали, а то и всей проводки. Можете уверенно просить у продавца авто скидку или совсем отказаться от покупки.
Причин утечки может быть несколько. К ней могут быть причастны:
- аккумулятор;
- датчики;
- высоковольтные провода;
- генератор.
Каждый элемент можно проверить с помощью мультиметра.
Причины замыкания
- Небрежное обращение пользователей с электрикой в доме: повреждение изоляции, закоротка контактов посторонними предметами и заливание проводов.
- Проводка не рассчитана на существующую токовую нагрузку по причине неправильного расчета сечения проводов или подключения энергоемкого электрооборудования.
- Контактные соединения жил выполнены скруткой, неправильно выполнена скрытая проводка, шлейф проводов на стене закреплен с нарушением норм электромонтажа.
- Превышен срок службы проводов, старая проводка обветшала, изоляция потеряла свои физико-химические свойства и осыпалась.
( 2 оценки, среднее 5 из 5 )
Как найти короткое замыкание в автомобиле
Короткое замыкание в машине (или «коротыш» на сленге электриков) – вещь очень серьезная. Большинство самостоятельных возгораний автомобилей происходит именно из-за них. Как же найти короткое замыкание проводки в авто?

Узнать о коротком замыкании не сложно. Если все прошло штатно, то при возникновении замыкания сгорает предохранитель и перестает работать соответствующая электрическая цепь. Питать она может что угодно от фар до часов в салоне. В поисках неисправности обычно первым делом проверяют предохранитель и, если он перебит, вставляют новый, с таким же номиналом. Если новый предохранитель постигла та же участь – значит в машине короткое замыкание.
Поиск замыкания в проводке производится методом исключения и представляет собой весьма муторное занятие. Смысл его заключается в отключении разных потребителей электричества на соответствующей электролинии (узнать, что именно на ней запитано можно из электросхемы автомобиля) и в проверке целостности проводов. Проверить провода, проходящие, например, под торпедой
, легко и просто не получится, поэтому начинать нужно именно с исключения потребителей. На провода же переходим, после того, как убедимся, что в «коротыше» не виноваты потребители.
Чтобы найти некое устройство (например, магнитолу), имеющее внутри себя короткое замыкание, нужно, чтобы электролиния была под напряжением. Как это сделать, ведь предохранитель тут же сгорает? В этом и есть весь секрет поиска коротких замыканий в автомобиле!
Перед тем, как приступить к поиску, нужно включить в электролинию собственный мощный потребитель электричества. Это нужно для того, чтобы понизить высокий ток короткого замыкания и не допустить возгорания проводки.

Для поиска короткого замыкания в автомобиле можно использовать обычную лампу головного света
Сделать это проще всего при помощи обычной лампы головного света на 55 Ватт, включенной вместо предохранителя. То есть нужно взять лампочку, подключить к ее выводам два провода с заранее обжатыми на них клеммами (Почитайте, как обжать клемму на проводе в автомобиле
) и другие концы проводов включить вместо предохранителя. Подключаться нужно через клеммы, то есть надежно. Если предохранители современные «флажковые», то на проводе следует обжатьклеммы типа «папа» . В блоках предохранителей классических моделей АвтоВАЗа эти клеммы не подойдут, в них, подключаться проще прямо к «лапкам», удерживающим предохранитель, надевая на нихклеммы типа «мама» . Подключение должно быть последовательным, то есть ток должен проходить через лампочку.
Лампу нужно расположить так, чтобы ее было видно. В момент включения в электролинию с коротким замыканием, она зажжется на полную мощность, как в фаре. Яркое свечение подтверждает наличие «коротыша». И теперь, при отключении различных устройств, включенных в линию, нужно дождаться, чтобы лампочка «притухла». Это произойдет при исключении оборудования, вызвавшего замыкание, из линии и большого снижения силы тока до нормальных значений. Если, при отключении, скажем регулятора подсветки приборов лампа начала светиться еле-еле, значит, вы устранили причину «коротыша», который произошел внутри регулятора.
Другое дело, если уже все потребители исключены из линии, а лампа продолжает светиться в полный накал. Это означает, что короткое замыкание произошло не в каком-то потребителе, а в проводке. Например, из-за повреждения изоляции провода.
Такой расклад гораздо сложнее, потому что, чтобы просмотреть всю электролинию, скорее всего, придется разбирать салон, снимать различные панели, а то и торпеду. Однако если воспользоваться мультиметром, то можно промерять доступные участки электролинии на предмет большого тока, тем самым сужая круг поисков. Если вы не сильно владеете данным инструментом и не «на ты» с электричеством, лучше доверить это дело электрикам. Причем не обычным, а автоэлектрикам, потому что кроме непосредственно поиска замыкания, человек должен еще уметь разбирать и собирать разные части машины.
Найдя устройство, вызвавшее короткое замыкание, можно попробовать его починить. Но лучше заменить новым – с замыканиями шутки плохи. Если предохранитель по какой-то причине выдержит проходящий ток и не сгорит, произойдет возгорание проводки и сгорит весь автомобиль.
Чтобы этого не допустить, нужно знать, как выбрать предохранители для автомобиля
,причины короткого замыкания в автомобиле , а при самостоятельном электромонтаже обязательно знать,как пользоваться изолентой .
Как найти короткое замыкание в проводке автомобиля
Что такое короткое замыкание? Короткое замыкание это соединение двух точек (проводов) имеющих разные потенциалы (плюс и минус) которого не должно быть при обычной работе устройства. У нас речь идёт об автомобиле (мотоцикле, квадроцикле, снегоходе) поэтому рассматривать способы поиска короткого замыкания будем для автомобиля. Статья рассчитана на начинающих автоэлектриков и продвинутых автовладельцев, если вы не знаете что такое мультиметр, лучше обратитесь в сервис, будет быстрее и дешевле, в конце концов каждый должен заниматься своим делом. В статье есть несколько придуманных примеров поиска КЗ и ссылки на реальные примеры поиска и устранения замыканий в автомобилях из моей практики.
Как известно все электрические цепи в автомобиле (за исключением силовой цепи стартера) защищены предохранителями. Короткое замыкание всегда вызовет сгорание предохранителя защищающего эту цепь и в самом замыкании нет ничего страшного. Опасность возникает когда люди не разобравшись с причиной сгорания предохранителя заменяют предохранитель на больший номинал, или ставят предохранители непонятного производства ценой сто рублей за ведро. Такие предохранители изготовлены неизвестно из чего и могут не сгореть совсем.
Для поиска короткого замыкания используем электросхему, мультиметр, бывает что лампочку используем как инструмент. Электросхемы найти сейчас не большая проблема, в самых простых случаях можно обойтись и без схемы, но электрику советую смотреть схемы всегда, для повышения своей квалификации.
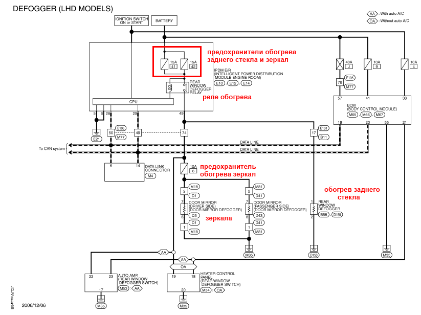
К примеру приехал к нам Ниссан Кашкай с неработающим обогревом зеркал. Первым делом проверяем предохранитель обогрева зеркал в салонном блоке предохранителей, он исправен, проверяем, появляется ли на нём питание при включении обогрева заднего стекла, питания нет. Смотрим схему.
![]()
Предохранитель зеркал находится в салонном блоке предохранителей. А в блоке IPDM находится реле включения обогрева заднего стекла и зеркал и два включенных параллельно предохранителя по 15 ампер. Ниссан всегда ставит по два предохранителя в параллель. Проверяем предохранители, сгоревшие. Наша задача с минимальными затратами времени и с минимальной разборкой автомобиля найти и устранить замыкание. Слабое место в этом случае это гофра, переход от кузова к двери багажника, открыть и посмотреть это пара минут, смотрим — провода целые. Далее нужно по возможности с наименьшей разборкой салона определиться с участком проводки на котором есть замыкание.
У нас отличный доступ к предохранителю зеркал, от него и начнём измерения. Вынимаем предохранитель, чтобы не мерить цепь зеркал и мультиметром в режиме омметра, или прозвонки замеряем сопротивление
![]()
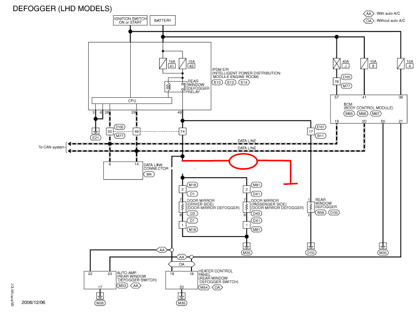
Допустим сопротивление 0,5 ом — короткое замыкание присутствует. Дальше нужно определиться в какой части проводки искать это КЗ, по схеме расположения разъёмов найдём где находится соединение Е101 — В11.

Разъём расположен достаточно удобно, нужно снять только накладку порога и кик панели. Рассоединяем разъём и делаем замер сопротивления в обе стороны от разъёма.
Допустим замыкание в той части проводки которая уходит в заднюю часть автомобиля. Провода в гофре мы уже проверили в самом начале, разъёмов больше нет, поэтому остаётся только разбирать и смотреть. Повреждения проводки почти всегда видно, снимаем накладку заднего порога и видим повреждённые провода и последствия кузовного ремонта.

Ура, мы заработали кучу денег не разваливая полмашины. Эта ситуация выдумана, все совпадения случайны. Да и не может быть такого, разве кузовщики когда-нибудь косячат, нет, такого просто не бывает).
Рекомендую проводить регулярно такие тренировки, открывайте схему любого автомобиля, придумывайте неисправность и способы её диагностики и устранения, поднаберётесь опыта в чтении электросхем и поиске неисправностей. Потраченное время точно окупится при ремонте реальных автомобилей.
Находим обрыв или замыкание
Поиски «коротыша» рекомендуется начинать с проверки всех предохранителей и реле. Если проблема присутствует, то один из этих элементов должен сгореть.
В случае обнаружения такого «слабого звена» следует выяснить его предназначение и принадлежность к конкретному узлу. Именно на нем и нужно сконцентрировать максимум внимания, визуально изучив все провода, которые идут оттуда к блоку предохранителей.

Если такой способ не дает нужного результата, то лучше обратиться к помощи мультиметра. Этот прибор дает возможность измерить сопротивление. Для проверки нужно перевести его в соответствующий режим.
Делать это нужно, придерживаясь такого алгоритма:
- Вначале нужно отключить плюсовой провод проверяемого узла от блока предохранителей.
- Подключить красный щуп тестера к этому кабелю, а черный – на массу.
- Посмотреть на показания. Отсутствие короткого замыкания будет подтверждать единица. В противном случае показания будут стремиться к нулю.

Точно так же можно проверить автомобиль на утечку электрического тока, определив наличие или отсутствие контакта. Для этого тестер требуется подключить к двум контактам, которые можно заподозрить в обрыве. Результаты измерений интерпретируются подобным образом.
После нахождения проблемного участка проводки, нужно его восстановить. Главное – не скручивать оборванные провода руками. Лучше использовать паяльник и специальную термическую усадку. Компоненты проводки перед ремонтом следует зачистить. Перед подключением аккумуляторной батареи и нового предохранителя нужно обязательно лишний раз проверить отремонтированную проводку с помощью тестера.
Мне нравитсяНе нравится
Как проверить проводку
Провести диагностику электрооборудования можно с помощью вольтметра, омметра или мультиметра, специальных диагностических стендов. Проводится и компьютерная диагностика, во время которой происходит считывание кодов ошибок и основных показателей бортовой сети машины. Для самостоятельной проверки цепей и поиска неисправностей электрики достаточно одного мультиметра или сигнальной лампы.
Используем мультиметр
Предохранители в бортовой сети считаются наиболее «слабым» звеном в плане долговечности. При нештатных ситуациях (например, при коротком замыкании) предохранительные элементы «берут удар на себя», защищая остальную электрику и электрооборудование машины. Предохранители восстановлению не подлежат и во время ремонта заменяются.
Проверяем напряжение
Перед тем, как проверить проводку в автомобиле, необходимо замерить напряжение электрической цепи между отдельными компонентами и электрооборудованием. Прозвонить можно так:
- Установить мультиметр в режим вольтметра.
- Подсоединить один щуп измерительного прибора к «минусу» аккумуляторной батарее либо к массе машины.
- Второй щуп подсоединить к подающему проводу цепи.
Если на дисплее прибора появляется определенное значение, то на данном участке цепи электрической схемы есть напряжение. Можно сравнить значения с требуемыми в соответствии с руководством по эксплуатации автомобиля.
Ищем короткое замыкание
После измерения напряжения выполняют поиск короткого замыкания цепей. Для этого потребуются либо мультиметр, либо сигнальная лампа. Что касается лампы, то при исправной проводке и отсутствии замыкания она не должна загораться.
Замыкание проводки, как и отсутствие напряжения (нулевое или бесконечное сопротивление в электрической цепи), свидетельствует о неисправностях в одном из 2-х компонентов:
- Потребителя – электрооборудования, устройств, предохранителей, блоков.
- Проводки – обрыв или замыкание проводов, плохие контакты проводки в месте соединения с потребителем.
Проверку на замыкание можно выполнить и в режиме вольтметра. Для этого на проверяемом участке необходимо извлечь все предохранители, подключить щуп к клеммам предохранительного элемента. Значение «0» на экране свидетельствует о наличии замыкания в цепи. Если при попытке пошевелить провода в цепи появляется напряжение, значит, замыкание вызвано именно проводкой, потребуется замена проводов.
Проверяем качество заземления
В автомобилях используется однопроводная схема электропроводки – это означает, что «минус» идет на массу (кузов) машины. Однако коррозия металлических деталей, их окисление и разрушение, «разбалтывание» приводят к нарушению заземления и, как следствие, к нарушению контактов бортовой цепи.
Проверка заземления, как и других элементов электрики авто, осуществляется с помощью мультиметра. Порядок действий следующий:
- Отключение АКБ.
- Подсоединение одного щупа мультиметра к кузову (металлическим деталям) машины.
- Подсоединение второго щупа к заземляющему элементу или месту соединения проводки.
Выведенное на экран прибора значение следует сравнить с заводскими данными (руководство по эксплуатации авто). Если значения сильно расходятся, то необходимо провести восстановление заземления – зачистить металл в месте соединения, проверить надежность крепления.
Проверяем целостность цепи
Соединение проводов в электрической цепи автомобилей – одно самых уязвимых мест во всей электрике машины. Помимо разрушения изоляции, нарушения целостности и обрывов в местах соединения здесь также нередко возникает окисление контактов. Определить дефекты можно не только с помощью измерительного прибора, но и визуально. Если целостность цепи нарушена именно в месте соединения, то потребуется пайка проводов с разъемами. В противном случае необходимо найти поврежденный участок, для чего понадобятся сигнальная лампа или мультиметр.
Как обнаружить неисправность
Если что-то из электрических приборов или исполнительных механизмов перестает работать, то не стоит спешить с его заменой. Нельзя исключать, что причина отказа скрыта в нарушении работоспособности проводки, и установка нового оборудования проблему не решит.
Любая заводская инструкция к автомобилю рекомендует начинать поиски причины неисправностей с прозвона электрических проводов, соединяющих данный прибор или механизм с другими компонентами.
Для этого необходимо вооружиться:
- мультиметром;
- либо сигнальной лампой на 12 Вольт с соединительными проводами.
Порядок работы с мультиметром
На видео в этой статье вы сможете увидеть некоторые моменты работы с измерительной аппаратурой при проведении работ по обнаружению поломок в бортовой электросети. А основным инструментом любого автоэлектрика был и остается многофункциональный цифровой прибор – мультиметр. (См. также статью Схема электропроводки ВАЗ 2105: описание.)
Справочно: Мультиметр представляет собой универсальное устройство, одновременно объединяющее омметр, амперметр и вольтметр. За измерение напряжения бортовой цепи отвечает вольтметр, силу тока измеряет амперметр, а сопротивление соответственно определяет омметр.
Проверка напряжения
Итак, если в автомобиле один из электронных компонентов перестал работать, то первым делом нужно осуществить проверку напряжения электрической цепи, которая соединяет его с другими устройствами. (См. также статью Схема электропроводки Газель: как установить.)
- Переключаем мультиметр в режим вольтметра;
- Подсоединяем один из щупов прибора к отрицательной клемме аккумулятора (если проверяемое устройство находится под капотом) или к массе автомобиля, стараясь выбрать место на кузове с хорошим контактом;
- Второй щуп подключаем к подающему проводу в проверяемой цепи, предварительно сняв его с клеммы устройства или прибора.
Если на табло появится значения – напряжение в проводе присутствует и сам провод исправен. Проделываем операцию с другими проводами, и когда обнаружим точку, где напряжение в сети отсутствует, определяем, что источник неисправности расположен в этом отрезке.
Обратите внимание! В некоторых электрических цепях автомобиля напряжение присутствует только тогда, если ключ в замке зажигания установлен в определенное положение
Поиск короткого замыкания
Данная процедура характерна таким моментом, как полное отсутствие напряжения в цепи.
- извлекается плавкий предохранитель, отвечающий за проверяемую цепь;
- мультиметр переводится в режим вольтметра;
- один из щупов подключается к клеммам подключения предохранителя в тот момент, когда все остальные приборы и оборудование этой цепи обесточены;
- пошевелите провод – если на экране будут появляться значения, значит провод закорачивает.
Обратите внимание! Чаще всего это происходит с проводкой в местах, где протерлась изоляция. Подобный тест на поиск короткого замыкания можно осуществить с любым другим элементом цепи, в т.ч
с выключателями.
Проверка качества заземления
Поскольку подавляющее большинство автомобилей имеет однопроводную схему электропроводки, и «-» все электрическое оборудование получает через металлический корпус авто, качество заземления приборов и механизмов играет решающую роль.
Но в процессе эксплуатации, детали корпуса:
и у электрооборудования, подключенного к корпусу, теряется электрический контакт, они начинают работать с перебоями. Чтобы убедиться в их исправности, следует провести проверку надежности заземления.
Алгоритм проверки надежность подключения электрооборудования и других элементов к массе автомобиля будет следующим:
- Отсоединяем аккумуляторную батарею и подсоединяем один из проводов мультиметра к массе автомобиля;
- Второй провод подсоединяем к точке заземления или к соединению, которое мы проверяем;
- Если на экране будут появляться значения, сверьте их с заводскими параметрами, и если они близки – значит заземление в порядке.
Проверка целостности цепи
Данная процедура необходима для того, чтобы владелец автомобиля определить, все ли в порядке с проводкой и нет ли в цепи разрыва.(См. также статью Схема электропроводки Нива Шевроле.)
Порядок действий следующий:
- Отключите напряжение от цепи, вытащив плавкий предохранитель или отключив клемму на АКБ;
- Проверьте электрическую цепь на целостность, присоединив к ее концам щупы мультиметра;
- Затем подсоедините один из щупов к массе автомобиля;
- Если на экране появятся значения – разрывов в цепи нет;
- Если экран остается статичным – где-то в электроцепи есть разрыв.




























